功率分析儀是一種高端的電量測量儀器,與傳統的功率表、功率計相比,具有精度高、功能全、數據處理強等的優點。WP4000變頻功率分析儀作為國內頂尖的電量測量儀器,已經在變頻測量領域取得了驕人的成績。作為世界首臺變頻功率標準源的原型,它又有哪些不一樣的地方?

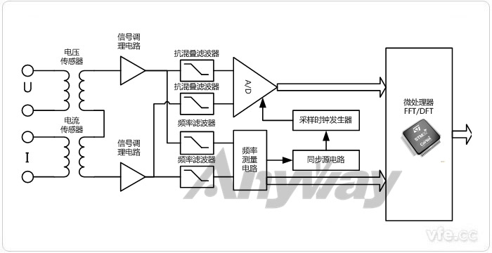
圖1 功率分析儀通用原理框圖
功率分析儀主要技術手段包括時域分析和頻域分析兩大部分。定性分析一般通過直觀的時域分析法,時域分析法主要建立在實時波形的基礎上。定量分析一般通過抽象但準確量化的頻域分析法,頻域分析法主要基于傅里葉變換。在之前的文章功率分析儀的原理、分類及用途中對功率分析儀的原理及其分類做了比較詳細的介紹。
對于功率分析儀來說,測量參數包括電壓、電流、功率、相位、位移因數、功率因數等常規測量,也須包括實時波形、諧波分析、平均或積分功能、采集與記錄等功能,才能形成從測量到分析的全面測試,這也是功率表、功率計不具備的功能。對于主要測試參數以及基本功率在功率分析儀的主要測試參數及基本功能一文中作了詳細描述。
對于被測電量的計算公式,必須參考相關國家標準或者國際標準進行,參考標準不同測試結果也會產生變化。WP4000變頻功率分析儀涉及到的計算公式在功率分析儀計算公式大全有詳細的介紹,相關的研發人員或者測試人員可以深入研究作為參考。
目前來看,大部分功率分析儀還是采用快速傅里葉變換FFT,FFT對于早期計算機運算速度受限的情況下,使離散傅里葉變換在計算機系統或者說數字系統中得以廣泛應用。但是隨著計算機運算能力的大幅提高的情況下,運算速度已經不是一個瓶頸,所以在這種情況下,DFT雖然運算速度遠遠低于FFT,但是FFT在提高運算速度的同時,對樣本序列的長度做出了要求,即要求樣本序列的數量必須是2的N次冪,而DFT對樣本數沒有要求。在這樣計算機運算能力足夠的情況下,DFT就擁有 比FFT更加優越的優勢。在DFT算法與FFT算法的優劣分析、FFT補零可以提高頻率分辨率嗎?等文章中,對于這兩種算法比較做出了非常詳細的解答。