通常所說的混合動力汽車,一般是指油電混合動力汽車(Hybrid Electric Vehicle,HEV),即采用傳統的內燃機(柴油機或汽油機)和電動機作為動力源,也有的發動機經過改造使用其他替代燃料,例如壓縮天然氣、丙烷和乙醇燃料等。
混合動力汽車的動力總成蛀牙包括發動機、發電機、電動機/發電機、蓄電池(電容)以及變速器等。按動力總成配置和部件的組合方式不同,HEV可以分為串聯式、并聯式以及混聯式3中類型。

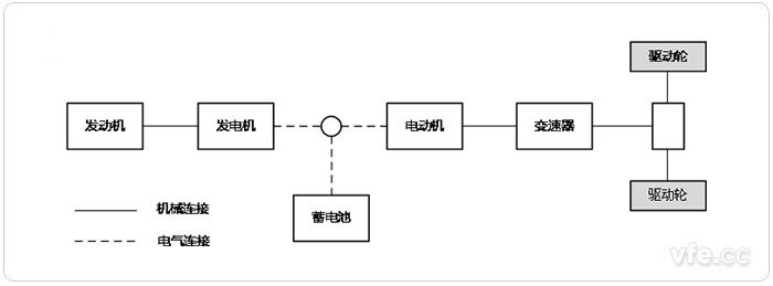
圖1:串聯式HEV
串聯式HEV的發動機僅僅用于驅動發電機發電,產生的電能供給電動機,由電動機提供動力滿足汽車行駛要求。蓄電池(或電容)實際上起著平衡發動機輸出功率和電動機輸入功率的作用,當發動機的發電功率大于電動機所需的輸入功率時,控制器控制發電機將額外功率向蓄電池充電;當發電機發出的功率低于電動機所需的功率時,蓄電池則向電動機提供額外的電能,結構示意圖,如上圖1所示。

圖2:并聯式HEV
并聯式HEV可由發動機和電動機共同驅動或者各自單獨驅動行駛。當電動機只是作為輔助驅動系統時,其輸出功率可以較小,主要由發動機提供需求功率。與串聯式結構相比,發動機通過機械傳動機構直接驅動汽車,其能量的利用率相對較高,結構示意圖如上圖2所示。

圖3:混聯式HEV
混聯式HEV綜合了串聯式與并聯式的結構特點,如圖上圖3所示,其發動機發出的功率一部分通過機械傳動送給驅動輪,保持較高的能量利用率;另一部分則驅動發電機進行發電。發電機發出的電能則由控制策略根據汽車行駛功率的需求控制電能輸送給電動機或蓄電池,電動機產生的驅動力矩通過動力合成裝置傳送給驅動輪。在汽車低速行駛時,驅動系統主要以串聯方式工作;當汽車低速行駛時,驅動系統主要以串聯方式工作;當汽車高速穩定行駛時,則以并聯工作方式為主。這種結構能較好地實現汽車的各項性能需求,發動機的工作不受汽車行駛狀況的影響,總是在最高效率狀態下工作,實現了低排放及超低油耗的目的,達到驕傲的環保和節能效果,但此類汽車的控制技術較為復雜,控制系統設計與制造要求較高,傳動系布置也較為困難。
| 結構模型 | 串聯式 | 并聯式 | 混聯式 |
| 動力總成 | 發動機、發電機、驅動電動機等三大動力總成。 | 發動機、電動/發電機或電動機兩大動力總成 | 發動機、電動/發電機、電動機等三大動力總成 |
| 驅動模式 | 電動機是唯一的驅動模式 | 發動機驅動模式、電動機驅動模式、發動機-電動機混合驅動模式 | 發動機驅動模式、電動機驅動模式、發動機-電動機混合驅動模式、電動機-電動機混合驅動模式 |
| 傳動效率 | 能量轉換效率較低 | 傳動效率較高 | 傳動效率較高 |
| 制動能量回能夠回收制動能量收 | 能夠回收制動能量 | 能夠回收制動能量 | 能夠回收制動能量 |
| 整車總布置 | 三大動力總成之間沒有機械式連接裝置,結構布置的自由度較大,單三大動力總成的質量、尺寸都較大,一般在大型車輛上采用 | 發動機驅動系統保持機械式傳動系統,發動機與電動機兩大動力總成之間被不同的機械裝置連接起來,結構復雜,使布置受到一定的限制 | 三大動力總成之間采用機械裝置連接,三大動力總成的質量、尺寸都較小,能夠在小型車輛布置,但結構更加緊湊 |
| 適用條件 | 適用于大型客車或貨車,適應在路況較復雜的城市道路和普通公路上行駛,更加接近電動汽車性能 | 適用于中小型汽車,適應在城市道路和高速公路上行駛,接近普通的嫩燃機汽車性能 | 適用于各種類型的汽車,適應在各種道路上行駛,更加接近普通的內燃機汽車性能 |
在HEV上采用了發動機與電動機2套驅動系統,即發動機與電動機共同組成混合動力系統來驅動車輛行駛,使車輛的燃料消耗量和廢氣中的有害氣體大量降低。目前,混合動力轎車(相當于普通轎車和中級轎車)的燃料消耗量在3L/100km左右,廢氣中所排放的有害氣體達到超低污染的排放要求,是21世紀初期HEV的努力目標。
在HEV上所采用的發動機功率一般要比同級別的內燃機汽車小,但對燃料消耗量和廢氣排放的污染提出了更高的要求。除了采取各種現代最新技術使發動機經常處于效率最高狀態下運轉外,充分發揮電動機的低速大轉矩的特點,使發動機避開在起動、加速和爬坡時燃料消耗量增大和廢氣排放增多的不利工況是HEV的主要特點。
混合動力電動汽車既可用常規內燃機作動力,又可結合采用電池、電機驅動,一次充滿油、電后,持續行駛里程可提高到500~1000km左右?;旌蟿恿︱寗榆囕v在運行中,發動機能向蓄電池組補充電能,因此,不需要像蓄電池電動車那樣,停歇在車庫(或充電站點)內花很長時間充電,同時也不需要建設地面充電設施。

正常行駛時電池向電動機供電(左)、減速和制動時電動機變為發電機向電池充電(右)
混合動力電動汽車在減速和制動時,驅動電動機轉換為發電機,將制動時的動能轉換為電能,反饋到動力電池組中,從而使減速和制動的能量得以回收利用。上圖(左)所示為正常行駛時電池向電動機供電。上圖(右)所示為減速和制動行駛時電動機變為發電機向電池充電。
按照現在世界電動汽車發展趨勢,混合動力汽車作為一個過渡產品在未來的30~40年內擁有非常良好的市場前景,隨著技術發展,如混聯型(SPHEV)等擁有高混合度、高環保節能性能、高工況適應性的車型將占領主要市場。
從目前我國電動汽車的發展狀況來看,消費者能夠在理念上認可混合動力汽車和純電動汽車,但是卻只有很少數人愿意購買,主要是因為國內混合動力汽車在成本、性能和方便性上的劣勢。因此,我國混合動力汽車應該以努力占領市場為突破口?;旌蟿恿ζ噭恿Ψ峙?、電池技術和能量管理系統非常復雜,由此產生一系列問題,其一是成本過高,性價比低于燃油汽車;其二是維修困難,更復雜的汽車系統需要更高素質的維修人才;其三是混合動力汽車充電基礎設施的缺乏,使得給電池充電非常麻煩。相對世界上其他汽車技術先進的國家,我國的汽車產業起步較晚,技術相對落后,部分發動機等主要零部件甚至需要從國外進口。因此,想要突破豐田Prius等高性價比成熟的混合動力汽車對市場的壟斷,就需要國家政策的大力支持,例如對購買國產混合動力汽車實施補貼制度,廣泛添置電動汽車充電站等基礎設施等。除了政策上的支持,最主要的是要在關鍵技術上取得突破創新,因此提出以下3 點建議。
1、首先應大力發展混合動力電池組的研發,比亞迪掌握的電池組技術在性能上已經能基本滿足要求,目前應著力于降低電池成本,盡早實現產業化。
2、繼續大力發展應用于城市公交車的混合動力系統。由于國內技術相對落后,小型家用混合動力汽車難以在近期實現產業化。因此將混合動力模式應用于城市公交車,從混合動力客車的研發中積累經驗解決問題是一條很好的途徑。
3、著力于動力復合裝置的研發。無論是對并聯式混合動力(PHEV)還是混聯式混合動力(SPHEV),其動力復合裝置都是至關重要的。只要擁有自主開發的高效能的動力復合裝置,就可以大大削減混合動力汽車的生產成本,極大地促進產業化的進程。
未來電動汽車將逐步取代燃油汽車占領汽車市場,在這之前,市場將被各種耗油少、高效能、高環保性的混合動力車型占領。所以盡早占領市場份額至關重要,我國應加速混合動力汽車的研發和產業化速度。